모조리 생물학적 탈취 상자

  • 생물학적 탈취 상자

생물학적 탈취 상자

프로세스 흐름

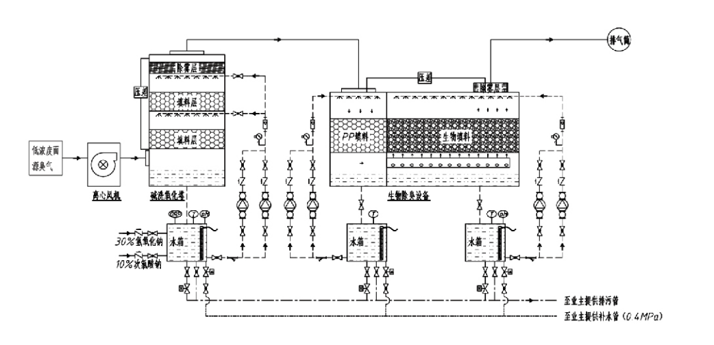
악취가 나는 가스 → 수집 시스템 → 사전세척 시스템 → 여과 시스템 → 원심팬 → 배출 시스템
순환 시스템 가습 시스템

냄새 제어 공정의 적용 분야
가축 농장;
식품 가공 공장;
죽은 동물을 무해하게 처리하는 시설
화학공장
폐수 처리장;
식품 공장 및 기타 장소에서는 악취가 나는 가스가 발생합니다.
폐기물 이송 스테이션;

참고: 이 공정은 주로 황 함유 화합물(H2S, SO2, 메르캅탄, 황화물 등), 질소 함유 화합물(NH₃, 트리메틸아민, 아미드 등), 할로겐 및 그 유도체(염소 가스, 할로겐화 탄화수소 등)로 구성된 악취 가스를 처리하는 데 적용됩니다.

제품 설명: 생물학적 탈취 공정 원리 및 성능 특성 설명

결합된 생물학적 세정 및 여과 탈취 장치는 생물학적 세정, 생물학적 살수 여과 및 생물학적 여과의 세 가지 생물학적 기술을 통합합니다. 이 새로운 복합 생물학적 탈취장치는 이들 세 가지 생물학적 기술의 장점을 종합하여 개발되었다. 악취 가스는 입구를 통해 세정 구역으로 들어가고, 여기서 물이나 농축된 화학 세정 용액으로 예비 처리를 거칩니다. 이 스크러빙 구역은 수용성 화학물질의 흡수, 먼지 제거, 악취 가스의 가습을 완료합니다. 제거되지 않은 악취 가스는 다단계 바이오필터 베드 여과 구역으로 이동합니다. 필터층을 통과할 때 오염 물질은 기체 상태에서 생물막 표면으로 이동합니다.
a) 물을 뿌리면 악취 가스가 촉촉한 포장재(생물학적 매체)의 수막과 접촉하여 용해됩니다.
b) 생물막에 유입된 악취 성분은 미생물의 흡수 및 분해를 통해 포장재 내에서 분해됩니다.
c) 미생물은 흡수된 악취 성분을 추가 번식을 위한 에너지원으로 활용합니다. 이 세 가지 프로세스가 동시에 발생하여 전체 시스템을 보장합니다.
배출 기준을 충족합니다.

프로세스 매개변수 결정

1. 워터펌프의 선정
2. 포장 높이: 약 0.8~1.2m
3. 가스 속도
장비 내 가스 체류 시간: 5~25초(저희 장비는 일반적으로 빈 타워 체류 시간 20초 이상 달성)
가스 속도는 0.2~0.5m/s로 제어됩니다. (타워 가스 속도는 빈 타워 단면적을 기준으로 계산된 혼합 가스의 선형 속도이며, 최대 가스 부피는 타워 베이스에서 발생하며 일반적으로 계산에 사용됩니다.)
당사 장비는 구형 폴리머 유기 패킹을 사용합니다. D=50 mm, (공극률) = 0.73
바이오필터와 바이오필 재료의 유효 부피와 높이는 다음 공식을 사용하여 계산해야 합니다.
V = QT / 3600
H = VT / 3600
어디에:
V = 패킹층의 유효 부피(m3)
Q = 악취 가스 유량(m³/h)
T = 빈 타워 체류 시간(초)
H = 패킹층의 높이(m)
V = 빈 타워 가스 속도(m/s)

생물학적 악취 제어의 성능 이점

● 높은 처리효율과 탁월한 악취제거 효과
미생물 여과 냄새 제어 장비는 황화수소, 암모니아, 메틸메르캅탄 등 특정 오염물질을 효과적으로 제거하여 95% 이상의 효율로 탁월한 냄새 제거 성능을 발휘합니다.
계절이나 기후 조건에 관계없이 다양한 지역의 가장 엄격한 냄새 제어 환경 요구 사항을 충족합니다.
● 선진적이고 합리적인 탈취공정
진보되고 합리적인 탈취 공정을 통해 최종 배출물이 인간과 동물에게 무해하도록 보장합니다. 친환경 기술로 2차 오염이 발생하지 않습니다.
● 미생물 활동
초기 작동 중에는 소량의 영양제가 필요합니다. 미생물은 배기가스에서 영양분을 흡수하여 최적의 활동을 유지합니다.
● 높은 충격하중 내구성
시스템은 최대 배기가스 농도에 맞춰 자동으로 조정되어 강력한 충격 부하 내성으로 지속적인 미생물 작동을 보장합니다. 이는 분무-미생물여과 탈취설비가 다른 방식에 비해 가장 뚜렷한 특징이자 장점을 나타냅니다.
● 생물학적 배지 수명 연장
특수 처리된 생물학적 매체는 높은 비표면적을 나타내고, 생물막 형성 및 분리를 촉진하며, 부식 및 생분해에 저항하고, 우수한 단열성을 제공하며, 높은 다공성, 최소 압력 강하 및 효율적인 가스/물 분배 기능을 제공합니다. 서비스 수명은 8~10년에 이릅니다.
● 간단한 조작, 유지보수가 필요 없음
전담 인력이나 일상적인 유지 관리가 필요하지 않습니다. 편리한 관리로 운영 비용이 매우 낮습니다. 연속 24시간 작동 또는 간헐적 사용이 가능합니다.
마모가 최소화된 구성품으로 매우 간단한 유지 관리가 가능합니다.

항저우 Lvran 환경 보호 그룹 유한 회사

  • 1000+

    서비스 단위 고객

  • 2000+

    국가 엔지니어링 사례

Hangzhou Lvran Environmental Protection Group Co., Ltd. 당사는 연구 개발, 기술 서비스, 설계, 생산, 엔지니어링 설치 및 사후 서비스를 통합하는 종합 폐가스 처리 시스템 엔지니어링 서비스 제공업체이자 장비 제조업체입니다.

우리는 중국 생물학적 탈취 상자 공급업체 그리고 모조리 생물학적 탈취 상자 수출업체, 회사. 이 그룹은 국가 지정 첨단 기술 기업이자 저장성 과학기술 기업, 지역 연구 개발 센터이며, AAA 등급의 신용 등급을 보유하고 있습니다. 또한 30개 이상의 실용신안 특허와 다수의 발명 특허, 그리고 소프트웨어 저작권을 보유하고 있습니다. 그룹은 안후이 과학기술대학교와 함께 설립한 "환경 혁신 연구개발 센터"와 저장 과학기술대학교와 공동 개발한 "플라즈마 에너지 및 환경 신기술 연구개발 센터"를 비롯하여 국내 대학 및 기관과 오랜 기간 기술 연구개발 협력을 유지해 왔습니다. 그룹은 심도 있는 기술 협력을 위해 자체 연구 개발 및 생산 기지를 설립했습니다. 그룹은 핵심 VOC 가스 처리 기술을 보유하고 있으며, 시립 공공사업 건설 2급 일반 계약 자격, 안전 생산 허가, 저장성 환경 오염 제어 B급 특수 설계 자격, 무분류 노동 서비스 자격 및 특수 프로젝트 전문 계약 자격을 보유하고 있습니다. 이 그룹은 국제 품질 관리 기준인 ISO9001, 환경 경영 기준인 ISO14001, 그리고 산업 안전 보건 기준인 ISO45001 인증을 획득했습니다.

명예 및 증서

다음은 저희 회사의 뛰어난 역량을 보여주는 수상 경력입니다. 저희는 고품질 제품으로 고객을 확보하고, 훌륭한 서비스로 시장과 각계각층으로부터 높은 평가를 받고 있습니다.

  • 표면을 따라 누출을 방지하기 위한 판형 고전계 기본유닛 및 리액터
  • 이산화탄소와 물을 이용하여 메탄올을 합성하는 반응장치 및 이산화탄소와 물을 이용하여 메탄올을 합성하는 방법
  • 자가세정형 전기집진기
  • 풍향조절 기능을 갖춘 부식방지 고압팬
  • 조정 가능한 자가 청소 대용량 팬
  • 복합촉매가스화 배기가스 전처리 제어 시스템
  • 스팀청소 연속 정전기장 배기가스 정화 및 처리 시스템
  • 저온 플라즈마 UV 광분해 배기가스 정화 설비 시스템
  • 상표등록증
최근 뉴스 및 이벤트
여러분과 공유하겠습니다.
더 많은 뉴스 보기
  • 09 Apr,2026

    백하우스 집진기는 어떻게 산업 안전을 최적화합니까?
    백하우스 집진기 이해 산업 대기오염 관리 분야에서는 백하우스 집진기 일차적인 방어 메커니즘으로 작용합니다. 이 시스템은 산업 배기 흐름에서 입자상 물질을 제거합니다. 엔지니어는 엄격한 환경 규정을 충족하도록 이러한 시스템을 설계합니다. 이는 공장 직원의 안전한 작업 환경을 보장합니다. ...
  • 02 Apr,2026

    귀하의 시설에 적합한 집진기 장비를 선택하는 방법은 무엇입니까?
    산업 시설에서는 생산 효율성을 최적화하는 동시에 깨끗한 공기 기준을 유지해야 한다는 압력이 커지고 있습니다. 적절한 선택 집진기 장비 미립자 특성, 공기 흐름 역학 및 규정 준수에 대한 깊은 이해가 필요합니다. B2B 구매자 ​​및 도매 유통업체의 경우 이러한 결정은 운영 비용, 작업자 안전...
  • 23 Mar,2026

    어떤 화학 세정기가 산성 가스를 가장 잘 제거합니까?
    화학 세정기 시스템은 제어된 화학 반응을 통해 유해 가스 배출을 중화하여 환경 규정 준수와 작업자 안전을 모두 보호합니다. 이 기술 시험에서는 산업 조달 팀을 위한 흡수 메커니즘, 시스템 설계 매개변수 및 운영 최적화를 다룹니다. 기체-액체 분리 기초 습식 대 건식 스크러빙 기술 ...
  • 16 Mar,2026

    활성탄 흡착 장비란 무엇입니까?
    활성탄 흡착 장비 활성탄의 매우 높은 표면적과 기공 구조를 사용하여 물리적, 화학적 흡착 메커니즘을 통해 가스 또는 액체 흐름에서 유기 오염 물질, 휘발성 유기 화합물(VOC), 악취 가스 및 용해된 오염 물질을 제거하는 산업용 공기 및 물 정화 시스템입니다. 전 세계적으로 환경 규제가 강화되...
  • 10 Mar,2026

    Baghouse 집진기를 설계하는 방법은 무엇입니까?
    시스템 크기 조정의 기본 효율성 백하우스 집진기 초기 설계 매개변수의 정밀도에 따라 결정됩니다. 잘못된 크기로 인해 먼지 포집이 불충분해지고, 운영 비용이 과도해지고, 구성 요소가 조기에 고장날 수 있습니다. 엔지니어와 조달 관리자의 경우 공기 흐름 및 여과 매체의 물리학을 이해하는 것...